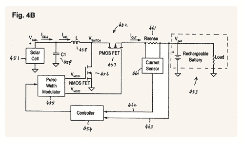
A grande solução ao eterno problema de bateria do iPhone pode estar tomando forma a partir de agora. O Escritório Americano de Patentes e Registrosconcedeu à Apple a patente de uma tecnologia para recarregar seus dispositivos móveis através da energia solar.

O pedido foi feito em 2006, mas só agora foi aprovado. Isso não quer dizer que a tecnologia seja implantada já este ano, mas talvez poderemos esperar já para o ano que vem algum aparelho da empresa com esse tipo de recurso.
A Samsung já saiu na frente, lançando o primeiro ceular movido a esse tipo de energia.






Nenhum comentário:
Postar um comentário